

| 型号: | CJ9482E8 |
| 厂 商: | |
| 品牌/商标: | JSCJ/长晶科技 |
| 产品类别: | 集成电路/IC- DC/DC电源芯片 |
| 联系人: | 颜先生/William |
| 电话: | 0755-82170220,21001680 |
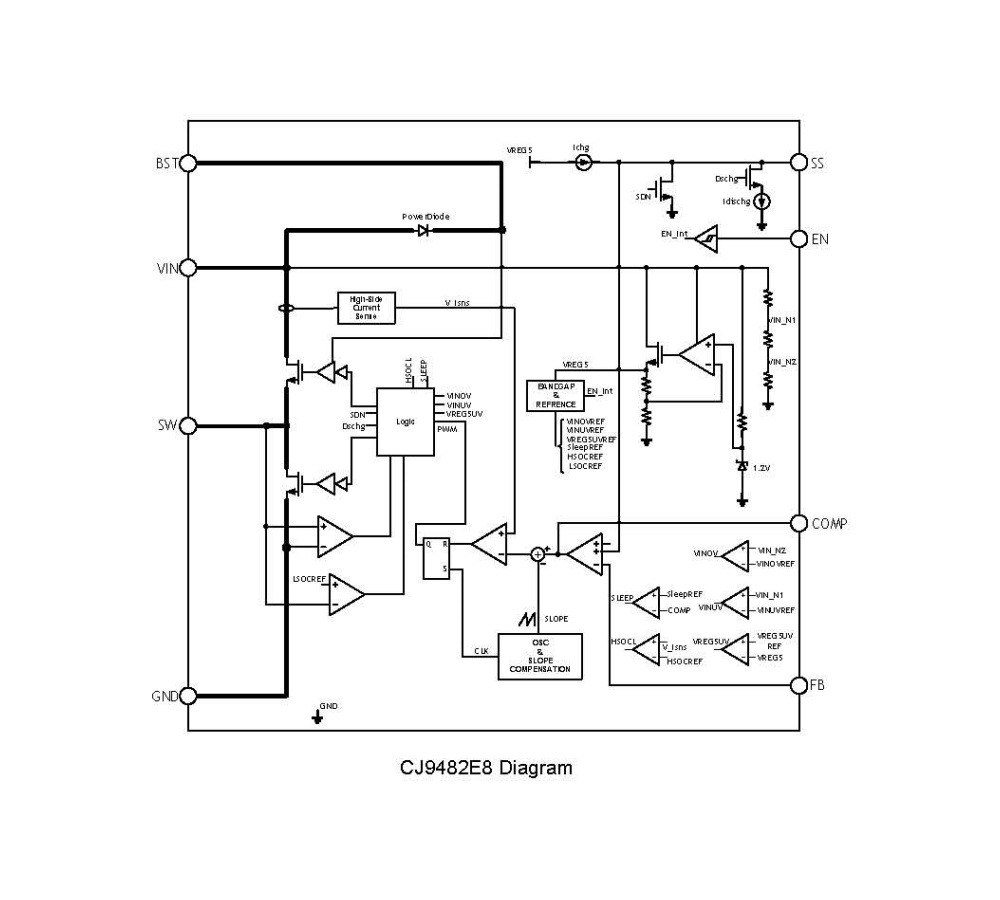
CJ9482E8 江苏长晶 单片降压开关稳压器 ESOP8封装
INTRODUCTION
CJ9482 is a monolithic 36V,3.1A step-down switching converter. CJ9482 integrates a 36V 79mΩ high side and a 36V, 62mΩ low side MOSFETs to provide 3.1A continnuous load current over a 6.5V to 36V wide operating input voltage with 33V input over voltage protection. Peak current mode control provides fast transient responses and cycle-bycycle current limiting. Programmable softstart prevents inrush current at power.
FEATURES
● Wide Input Range:6.5V-36V
● With input Over Voltage Protection
● 3.1A continuous Output Current
● Programmable Soft-Start limits the inrush current at tur-on mode
● High Efficiency: Up to 95% at Light Load
● Stable with Low ESR Ceramic Output Capacitors
● Fixed 300KHz Switching Frequency
● Input Under-Voltage Lockout
● Output Over-Voltage Protection
● 0.9V Reference for Low Output voltages
● Output short protection
● Thermal shutdown
● Available in ESOP8 Package
APPLICATIONS
● Televisions
● USB car charger
● Distributed Power Systemsems
● DVD,LCD TVS
● Set-Top-Box
● OLPC,Netbook
● Datacom,XDSL modemsdems
● Portable charging devicece
